Product Summary
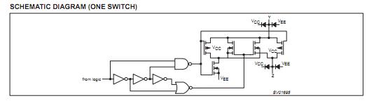
The 74LV4051D is an 8-channel analog multiplexer/demultiplexer with three digital select inputs (S0 to S2) an active LOW enable input (E), eight independent inputs/outputs (Y0 to Y7) and a common input/output (Z). With E LOW, one of the eight switches is selected (low impedance ON-state) by S0 to S2. With E HIGH, all switches are in the high impedance OFF-state, independent of S0 to S2. VCC and GND are the supply voltage pins for the digital control inputs (S0 to S2, and E). The VCC to GND ranges are 1.0 to 6.0 V. The 74LV4051D’analog inputs/outputs (Y0 to Y7 and Z) can swing between VCC as a positive limit and VEE as a negative limit. VCC - VEE may not exceed 6.0 V. For operation as a digital multiplexer/demultiplexer, VEE is connected to GND (typically ground).
Parametrics
74LV4051D absolute maximum ratings: (1)VCC, DC supply voltage: –0.5 to +7.0 V; (2)±IIK, DC input diode current: 20 mA; (3)±ISK, DC switch diode current: 20 mA; (4)±IS, DC switch current: 25 mA; (5)Tstg, Storage temperature range: –65 to +150℃; (6)PTOT, Power dissipation per package: 750 mW.
Features
74LV4051D features: (1)Optimized for low voltage applications: 1.0 to 6.0 V; (2)Accepts TTL input levels between VCC = 2.7 V and VCC = 3.6 V; (3)Low typ ON resistance: 60 Ω at Vcc – VEE = 4.5 V; 90 Ω at Vcc – VEE = 3.0 V; 145 Ω at Vcc – VEE = 2.0 V; (4)Logic level translation: to enable 3 V logic to communicate with ± 3 V analog signals; (5)Typical break before make built in; (6)Output capability: non-standard; (7)ICC category: MSI.
Diagrams

| Image | Part No | Mfg | Description | ![]() |
Pricing (USD) |
Quantity | ||||||||||||
|---|---|---|---|---|---|---|---|---|---|---|---|---|---|---|---|---|---|---|
![]() |
![]() 74LV4051D |
![]() NXP Semiconductors |
![]() Multiplexer Switch ICs 8-CHANNEL MUX/DEMUX |
![]() Data Sheet |
![]() Negotiable |
|
||||||||||||
![]() |
![]() 74LV4051D,112 |
![]() NXP Semiconductors |
![]() Multiplexer Switch ICs 8-CHANNEL MUX/DEMUX |
![]() Data Sheet |
![]()
|
|
||||||||||||
![]() |
![]() 74LV4051D,118 |
![]() NXP Semiconductors |
![]() Encoders, Decoders, Multiplexers & Demultiplexers 8-CHANNEL MUX/DEMUX |
![]() Data Sheet |
![]()
|
|
||||||||||||
![]() |
![]() 74LV4051DB,118 |
![]() NXP Semiconductors |
![]() Multiplexer Switch ICs 8-CHANNEL MUX/DEMUX |
![]() Data Sheet |
![]()
|
|
||||||||||||
![]() |
![]() 74LV4051DB,112 |
![]() NXP Semiconductors |
![]() Multiplexer Switch ICs 8-CHANNEL MUX/DEMUX |
![]() Data Sheet |
![]()
|
|
||||||||||||
![]() |
![]() 74LV4051DB |
![]() NXP Semiconductors |
![]() Multiplexer Switch ICs 8-CHANNEL MUX/DEMUX |
![]() Data Sheet |
![]() Negotiable |
|
||||||||||||
![]() |
![]() 74LV4051D-T |
![]() NXP Semiconductors |
![]() Multiplexer Switch ICs 8-CHANNEL MUX/DEMUX |
![]() Data Sheet |
![]() Negotiable |
|
||||||||||||
![]() |
![]() 74LV4051DB-T |
![]() NXP Semiconductors |
![]() Multiplexer Switch ICs 8-CHANNEL MUX/DEMUX |
![]() Data Sheet |
![]() Negotiable |
|
||||||||||||
(China (Mainland))









